AE605 Transferencia de planta de emergencia en media tensión
- Contenido
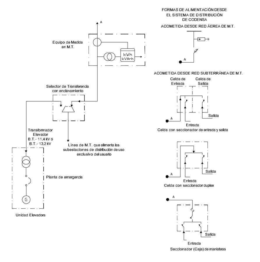
NOTAS:
- El selector de transferencia debe ser un seccionador duplex o un seccionador de maniobras de operación bajo carga, con dispositivo de enclavamiento y su operación será responsabilidad del usuarío.
- Este díagrama unifilar de instalación de plantas de emergencia en M.T. solo se permite en el caso de que el usuario tenga una red de M.T. de uso exclusivo dentro de sus predios con equipo de M.T. a la entrada del mismo.
- Aunque la red de M.T. sea de propiedad particular, el usuario debe solicitar a Enel Colombia autorización para instalar el selector de transferencia y su posterior revisión para energización.
DATOS ADICIONALES
Revisión #
1
Fecha de entrada en vigencia
Actividad de los usuarios
Para hacer comentarios debe iniciar sesión o registrarse aquí