Pasar al contenido principal
Navegación principal
HOME
NORMAS TÉCNICAS
ESPECIFICACIONES TÉCNICAS LOCALES
ESPECIFICACIONES TÉCNICAS CORPORATIVAS
CONTACTO
Menú de cuenta de usuario
Iniciar sesión
Sobrescribir enlaces de ayuda a la navegación
Inicio
Normas Técnicas
CENTROS DE TRANSFORMACIÓN PARA REDES SUBTERRÁNEOS
Centros De Transformación Industriales 34,5 KV
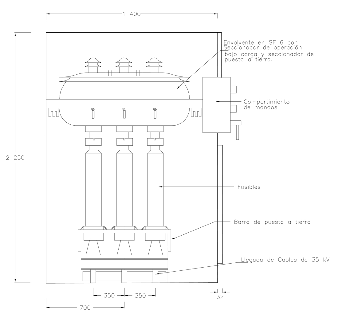
CTS565-2 Centros De Transformación Industrial 34,5 KV. Celdas Con Seccionador De Protección En SF6. Vista Lateral
CTS565-2 Centros de transformación industrial 34,5 kV. Celdas con seccionador de protección en SF6. Vista lateral
Contenido
DATOS ADICIONALES
Revisión #
0
Fecha de entrada en vigencia
11 Junio 1999
HERRAMIENTAS
Descargar archivo
RELACIONADAS
Actividad de los usuarios
Para hacer comentarios debe
iniciar sesión
o registrarse
aquí
Estado del comentario
X
×
Actividad de los usuarios
Para hacer comentarios debe iniciar sesión o registrarse aquí