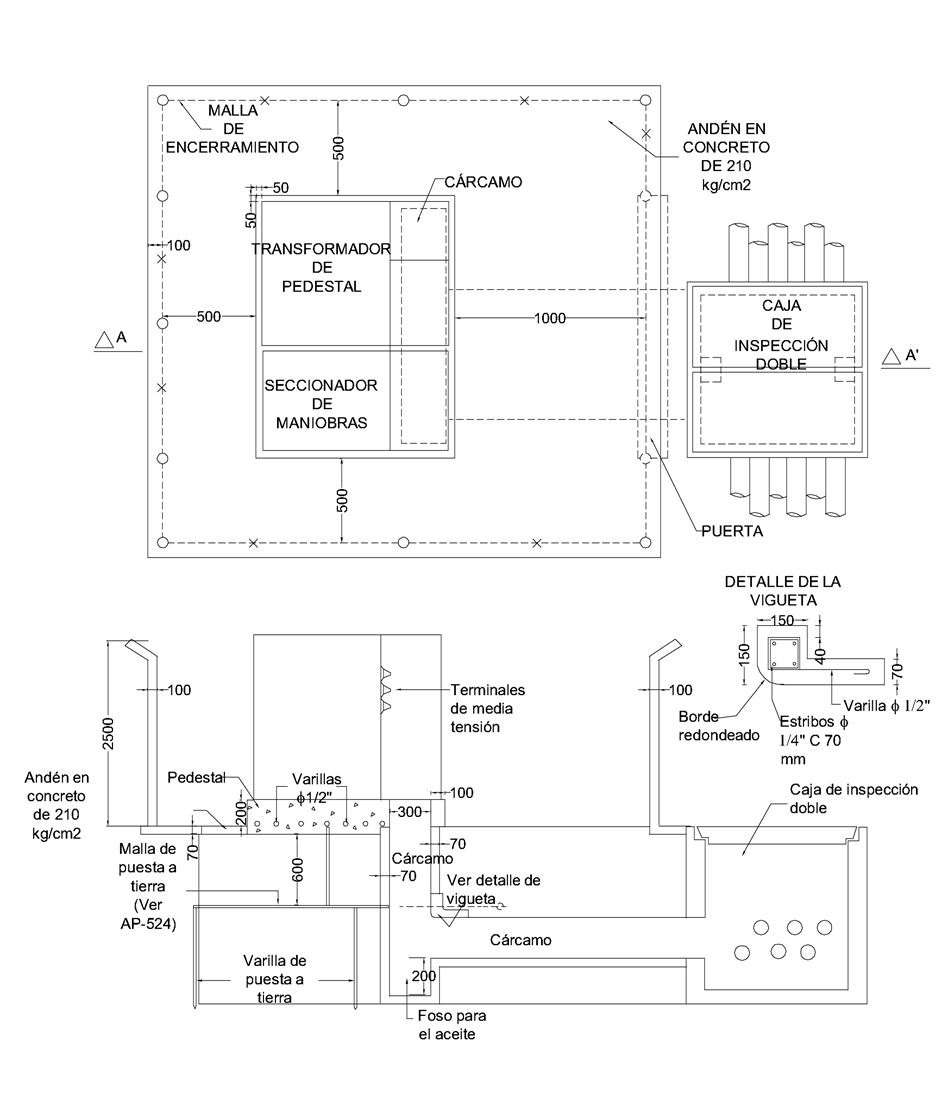
CTS523 Centro de transformación de pedestal. Obra civil
- Contenido
NOTAS:
- Las dimensiones están dadas en mm y los diámetros en pulgadas.
- El andén se extiende 10 cm por fuera de la malla de encerramiento.
- Las dimensiones del andén de concreto deben considerarse como valores mínimos.
- Los transformadores tipo pedestal únicamente aplican para los casos que el tercero construya su propia infraestructura.
- Para proyectos nuevos de la red de uso general de Enel Colombia no se permiten transformadores tipo pedestal.
DATOS ADICIONALES
Revisión #
4
Fecha de entrada en vigencia
Actividad de los usuarios
Para hacer comentarios debe iniciar sesión o registrarse aquí