CTS511-3 Centros de transformación capsulados con celdas de maniobras, medida y protección – Transformador en aceite con acceso exterior al edificio o en local separado (Nivel 2)

  • Contenido




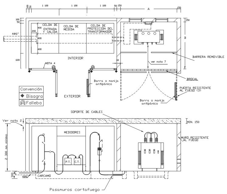
NOTAS:
  1. Dimensiones en milímetros.
  2. Esta altura depende de lo especificado por el fabricante de las celdas o en su efecto 60 cm según RETIE.
  3. La puerta debe ser a prueba de fuego acorde con los casos que establece RETIE, en caso contrario implementar celosía. El ala de la puerta no debe ser menor a 900mm y se debe instalar cerradura antipánico acorde con RETIE.
  4. La puerta debe ser de apertura exterior, las alas no deben ser menores a 900 mm y se debe instalar cerradura antipánico en una de sus alas acorde con RETIE.
  5. Para proyectos de desarrollo urbanístico nuevo se utilizará bancos de ductos de 6”. El ingreso a la subestación desde el frente del inmueble exterior también será en ductos de 4 Ø 6".
  6. En frente de inmuebles de proyectos nuevos, si la canalización existente es de 4”, la continuación y derivación se realizará en banco de ductos de 4”, excepto si hay proyectos de expansión de la compañía en la ruta que indiquen el uso de bancos de ductos de 6”.
  7. De acuerdo a RETIE (Tabla 13.7. Distancias mínimas para trabajos en o cerca de partes energizadas en corriente alterna) la distancia mínima de bornes de baja tensión del transformador a la puerta del cuarto debe ser de 1 m. Considerando lo indicado en esta misma tabla la barrera removible debe ubicarse a una distancia adecuada para evitar el contacto involuntario.
DATOS ADICIONALES
Revisión #

6

Fecha de entrada en vigencia

HERRAMIENTAS
RELACIONADAS

Actividad de los usuarios

Estado del comentario