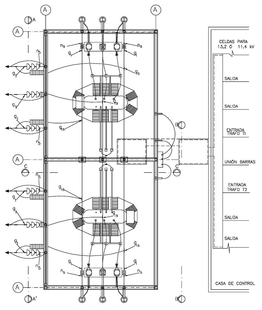
CTR615 Centro de transformación rural 34,5 kV de 2,5 a 10 MVA con celdas. Enlaces y conectores - Planta
- Contenido
LISTA DE MATERIALES
| símb. | CANT. | CÓDIGO SAP | ESP. TÉCNICA | DESCRIPCIÓN |
| g 1 | 12 | 6762180 | ET 350 | Grapa terminal tipo recto para cables entre 3/0 AWG – 266,8 Kcmil |
| g 15 | 12 | Conector en T cable - cable de ACSR 266,8 kcmil a ACSR 266,8 Kcmil | ||
| g 16 | 9 | Conector en T cable - cable de ACSR 266,8 kcmil a ACSR 4/0 AWG | ||
| g 21 | 12 | Conector para conexión de ACSR 4/0 AWG a terminales de los CT’s | ||
| g 22 | 12 | Conector para conexión de ACSR 4/0 AWG a terminales del Interruptor | ||
| g 23 | 12 | Conector para conexión de ACSR 4/0 AWG a terminales del DPS | ||
| g 24 | 6 | Conector para conexión de ACSR 4/0 AWG a buje de 34,5 kV del transformador de potencia | ||
| g 25 | 6 | Conector a 90° para conexión de buje 11.4 kV a tubo de cobre 1” IPS del transformador de potencia. | ||
| g 26 | 6 | Conector para soporte de tubo en cobre 1” para instalarse sobre aislador de soporte. | ||
| g 27 | 6 | Conector para derivación 90° desde tubo de cobre 1” a platina | ||
| 12 | Conector terminal de compresión tipo pala, 300 kcmil | |||
| g 29 | 3 | Conector para conexión de ACSR 4/0 AWG a terminales de PT´s de 34,5 kV | ||
| g 30 | 12 | Conector para conexión de ACSR 4/0 AWG a terminales del seccionador tripolar 34,5 kV | ||
| n 5 | 12 | 6762181 | ET 461 | Perno de ojo tipo 5 (5/8” x 545 mm ) |
| * | Conector que viene con el equipo | |||
| 4 | 6762172 | Conector de compresión tipo pala( 3 No.4+1 No. 6) para salidas en B.T. transformador de auxiliares. |
DATOS ADICIONALES
Revisión #
1
Fecha de entrada en vigencia
Actividad de los usuarios
Para hacer comentarios debe iniciar sesión o registrarse aquí