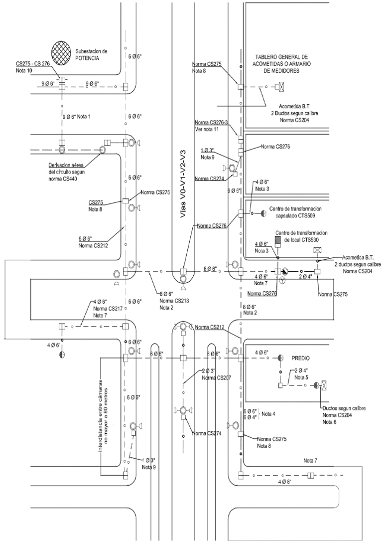
CS150 Distribución típica de ductos y cámara
- Contenido

Notas:
1. En las subestaciones de Potencia, la salida de los circuitos de MT y 34.5kV utilizan bancos de nueve (9) ductos de 6". Cuando se requiera más ductos se construirán otro(s) banco(s) de nueve (9) ductos independientes.
2. En los cruces de vías arterias V0, V1, V2 y V3 se utilizarán bancos ductos de hasta 6Ø6" únicamente para circuitos de MT. En cruces de vías locales sin expansión ductos de hasta 4Ø6" únicamente para circuitos de MT o hasta de 6Ø6" en caso de futura expansión de la red MT o requerimientos de BT y/o Telemáticos. Se instalarán los cruces como mínimo cada 500m.
3. Para proyectos de desarrollo urbanístico nuevo se utilizará bancos de ductos de hasta 6". El ingreso a la subestación desde el frente del inmueble exterior también será en ductos de 4Ø6".
4. En frente de inmueble de proyectos nuevos, si la canalización existente es de 4". la continuación y derivación se realizará en banco de ductos de 4", excepto si hay proyectos de expansión de la compañía en la ruta que indique el uso de bancos de ductos de 6".
5. En proyectos donde se tenga dentro del predio varios centros de distribución ubicadas en locales distantes, la alimentación de estas subestaciones se realizará en 2 ductos de 4".
6. Desde la Subestación al TGA el número y diámetro de ductos será acorde con el diseño eléctrico aprobado.
7. En cumplimiento de la Policy No. 214 Global Infrastructure and Networks desing and construction for MV underground lines criteria, localizada con el instructivo operativo IO1903 Diseño y construcción de líneas de media tensión se deberán tener en cuenta como regla general usar hasta 4Ø6" en las vías locales. Así mismo en sectores donde el crecimiento urbanístico ya se encuentra definido y no existe la opción de expansiones de la red de MT se debe considerar la construcción de canalización en un banco de 4Ø6" según norma CS217-1.
8. En la ruta determinada del banco de ductos de hasta 6Ø6", se permitirá construir caja de inspección sencilla CS275 en sentido transversal; para derivaciones de acometidas de BT y AP y como cajas de paso. En caso de derivaciones futuras por expansión de la red de MT se debe ampliar a cajas de inspección dobles CS276 .
9. Para derivaciones exclusivas de AP; se podrá construir caja de inspección caja CS274 y conectarla con 1Ø3" a la caja de inspección doble CS276 más cercana.
10. Caja CS275 , CS276 y CS276-4 , exclusiva para equipos telemáticos.
11. Caja CS276-3 Caja de inspección para uso compartido de equipos telemáticos con red de uso en cárcamo.
12. Dentro de las cámaras normalizadas por ENEL para la red de uso, no se permite compartir infraestructura de otros servicios públicos como agua, alcantarillado o gas mediante cárcamos o expuestos directamente.
DATOS ADICIONALES
Revisión #
CS 150
Fecha de entrada en vigencia
Actividad de los usuarios
Para hacer comentarios debe iniciar sesión o registrarse aquí