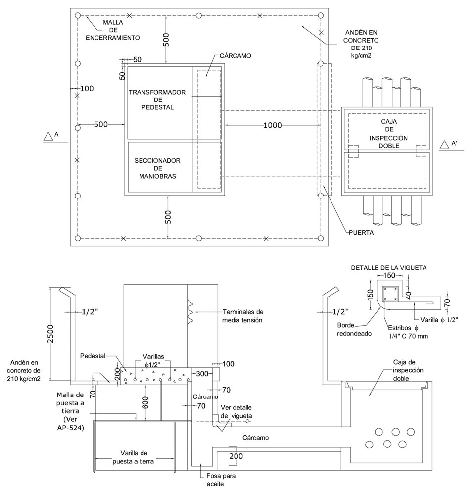
AP525 Centro de transformación de pedestal para A.P. - Obra civil
- Contenido
Notas:
- Las dimensiones están dadas en mm y los diámetros en pulgadas.
- El andén se extiende 10 cm por fuera de la malla de encerramiento.
- Las dimensiones del andén de concreto deben considerarse como valores mínimos.
- La presente norma aplica para instalaciones existentes.
DATOS ADICIONALES
Revisión #
1
Fecha de entrada en vigencia
Actividad de los usuarios
Para hacer comentarios debe iniciar sesión o registrarse aquí