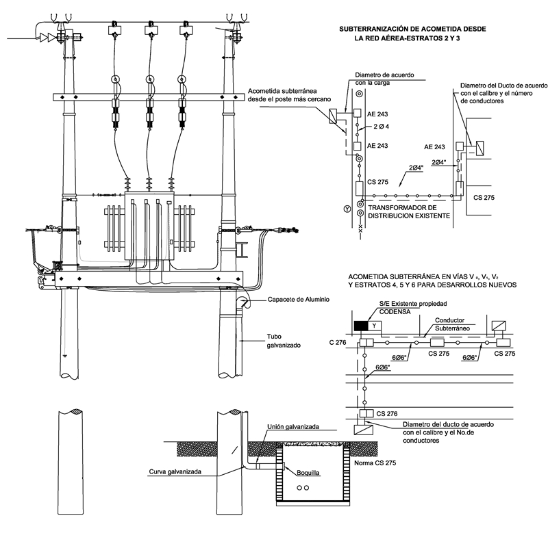
AE239 Acometidas subterráneas en B.T. desde un transformador en poste

  • Contenido



OBSERVACIONES PARA CONSTRUCCIÓN:

- Para cargas mayores de 35 kW la acometida debe ser subterránea a partir del transformador más cercano, y las condiciones del servicio de energía serán determinadas por la Empresa, la máxima regulación permitida es 3%.

- Las acometidas desde la red secundaria para cargas hasta de 35 kW pueden ser aéreas o subterráneas.

- Para acometidas aéreas se permite hasta el calibre N°2 AWG. Para calibres mayores deben ser subterráneos.

- Para acometidas subterráneas el calibre depende del resultado de los cálculos eléctricos y de los calibres normalizados.

- Para la utilización de las cajas de inspección, ver las Normas de Construcción de Cables Subterráneos.

DATOS ADICIONALES
Revisión #

1

Fecha de entrada en vigencia

HERRAMIENTAS
RELACIONADAS

Actividad de los usuarios

Estado del comentario